Skip to main content
Article no.: 12-802-2422

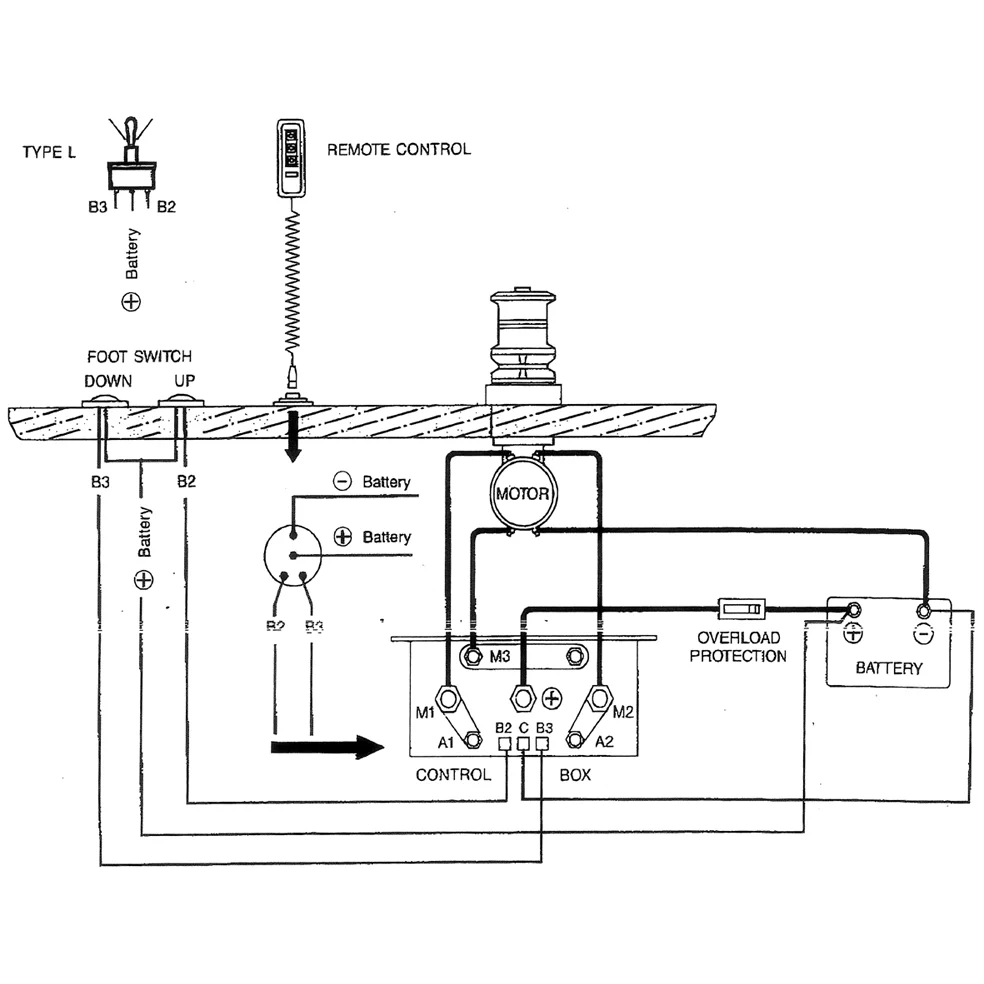
Double relay 24V, DC Motor K.box

Technical info:

24V-50A, Direct Current Motor control box

Description

Double relay 24V, Alternator DC motor K.box 24V-50A, DC motor control box 120x60x100 Fits DC motors, Winch Marine etc.